研发方法|研发方法论|研发方法协会|国际研发方法协会|RDMI官网|TRIZ|DoE|DFSS
当前位置:首页> 服务与案例 > 客户/媒体眼中的RDMi®
先进耐火材料国家重点实验室-孙永伟博士在河南科技大学做“现代TRIZ理论与实务”报告
发布时间:2019-10-28

原文转于:先进耐火材料国家重点实验室-【创新专项】“不可信”的工程师 ¦¦ 论如何正确定义问题

(https://mp.weixin.qq.com/s/KVBruLh5_RNOeyRFjkV9yA)

孙永伟博士报告有感:专业知识和创新方法的结合,才能更为高效的发现、分析和解决问题。

2019年10月13日上午,国际TRIZ日庆祝活动-洛阳站在河南科技大学西苑校区举行。本次活动由车辆与交通工程学院董彬老师主持,TRIZ五级大师孙永伟博士在会上做了“现代TRIZ理论与实务”的报告。报告内容包括:传统创新方式的困境,什么是TRIZ,现代TRIZ理论体系框架和主要工具,TRIZ应用实例分享,TRIZ目前在世界知名公司的发展现状,企业中推行TRIZ理论的挑战、策略和技巧等。中钢洛耐院4名创新工程师应邀参加了庆祝活动。



undefined


图 1  孙永伟博士报告


undefined


图 2  中钢洛耐院创新工程师提问交流



图 3  活动合影


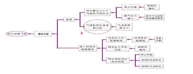
在报告中,孙永伟博士讲到了正确定义问题的重要性。普通工程师由于经验和方法上的局限,在做项目时往往不能正确的定义问题。报告中举了消除板材彩虹纹的案例,为了更好的理解,以钢水堵塞透气砖气道为例加以说明。


钢水堵塞透气砖气道将影响到吹气精炼操作。图 4示出了钢水堵塞透气砖气道的因果链分析。如果工程师没有对该问题做详细的分析,仅把钢水堵塞透气砖气道的问题归结到透气砖气道抗钢水渗透能力差(如图中A所示),那么下面所做的工作都是围绕如何提高透气砖气道的抗钢水渗透能力,如气道规格尺寸变化、气道表面性状变化等。但如果将因果链继续向前端扩展,完整得出图 4所示的分析,那么可以考虑的范围将大幅增加,得到的解决方案也将大幅增加。

undefined


图 4  钢水堵塞透气砖气道的因果链分析


延伸阅读

因果链是由一个个有逻辑因果关系的缺点链接而成的链条,见图 5所示。因果链起始于初始缺点,终结于被发现的末端缺点,在初始缺点和末端缺点之间是中间缺点,每一个缺点都是其前面缺点造成的结果,同时它又是造成后面缺点的原因。中间缺点和末端缺点都可以作为解决问题的关键缺点。


初始缺点是由项目目标决定的,一般说来是项目目标的反面。初始缺点或项目目标尽量以客户的视角来确定,否则会因为因果链的不完全,丧失掉大量解决问题的机会。


undefined


图 5  构建因果链

思考题:

理论上因果链前端和后端都可以无限延伸。但工程师在做具体项目的时候,无穷无尽地挖掘下去对项目是没有意义的。那么在做因果链分析时,什么时候可以结束?


撰稿/曹喜营   编辑/张琪



孙永伟博士简介


TRIZ大师(五级),国际TRIZ协会副主席,国家能源集团北京低碳清洁能源研究院先进方法论部经理,DFSS(六西格玛设计)黑带大师,全国六西格玛管理推进工作委员会专家委员。曾任职通用电气油气集团NPI项目经理,通用电气能源集团黑带并获得能源集团总裁质量奖,通用电气全球研发中心研发工程师,通用电气DFSS全球委员会委员。


参考文献:

[1] 孙永伟,谢尔盖·伊克万科. TRIZ:打开创新之门的金钥匙Ⅰ. 北京:科学出版社,2017

[2] 孙永伟. 初始缺点的识别. MATRIZ(国际TRIZ协会)微信公众号. 2016.12.15

[3] 余同暑、陈卢、尹洪丽. 基于TRIZ创新方法解决透气砖使用过程中钢水堵塞气道的问题. 中国科协第二届全国企业创新方法大赛二等奖. 2017年12月. 天津


 本工作由以下项目资助:

1、国家科学技术部创新方法工作专项,项目名称《耐火材料系统创新方法集成应用与典型示范》,项目编号2017IM060100。




联系方式
服务联系电话:13671838341
邮箱:rdmi@irdmi.org
公司地址: 上海市长宁区福泉路418号418室